BVN - Ventilátor BRF-400 AC

Részletes leírás

Ventilátor alkatrészek és anyagtulajdonságok:

A BRF sorozatú vízszintes kifúvású centrifugál tetőventilátorok szerelőlemeze és ventilátorsapkája elektrosztatikusan porszórt fémlemezből készült. A BRF modellek járókerekei kiváló minőségű, korrózióálló, horganyzott acéllemezből készülnek.  Minden modell külső forgórészes, zárt szerkezetű motorral rendelkezik. A ventilátor segítségével elszívott levegő hőmérséklete max. 40ºC lehet.

 

Előnyök:

Könnyű és kompakt kivitel az egyszerű telepítés érdekében. Az aerodinamikus lapátozásának köszönhetően csendesen üzemben működtethetők. A ventilátor teljesítménye opcionálisan a termékhez rendelhető sebességszabályozó eszközökkel szabályozható.

 

Ventilátorszerkezet:

A ventilátor lapátok aerodinamikailag továbbfejlesztett kialakítással rendelkeznek a hatékonyság növelése, az áramlási veszteségek minimalizálása érdekében. A ventilátorok hátrafelé hajló lapátozása alacsonyabb zajszintű működést tesz lehetővé.

 

Sebességszabályozás:

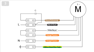
Opcionálisan rendelhető szabályzóegységekkel van mód a ventilátorok légszállítási értékének módosítására. Az egyfázisú motorral szerelt változatok esetében ez fordulatszám-szabályozással (lineáris feszültségszabályzással) biztosítható (Pl. BSC szabályzók). A háromfázisú termékeknél a szabályozás frekvenciaváltó segítségével végezhető el. (Pl. BSC-F tartozék).

 

Felhasználási területek:

A beltéri levegőminőség javítása érdekében a BRF tetőventilátorok külső forgórészes motorral alacsony zajszinttel működnek. A levegő felfrissítését szolgáló helyek tetején, valamint a fürdőszobák és WC-k feletti tetőszerkezetén lévő, az épületek közös aknájára nyíló kürtőszerkezetén használják.

 

302 990 Ft
Összehasonlítom más termékekkel
Tulajdonságok
152.10.400
5999531617618
4100 m3/h
BRF
1 fázisú
0.31 kW
270 mm
tetőre szerelhető
általános épületszellőztetés
6 év (3 év alap garancia + 3 év regisztráció esetén)
A gyártók fenntartják a jogot a weboldalon szereplő termékek műszaki adatainak előzetes bejelentés nélküli megváltoztatására.